持續創新,共創共享
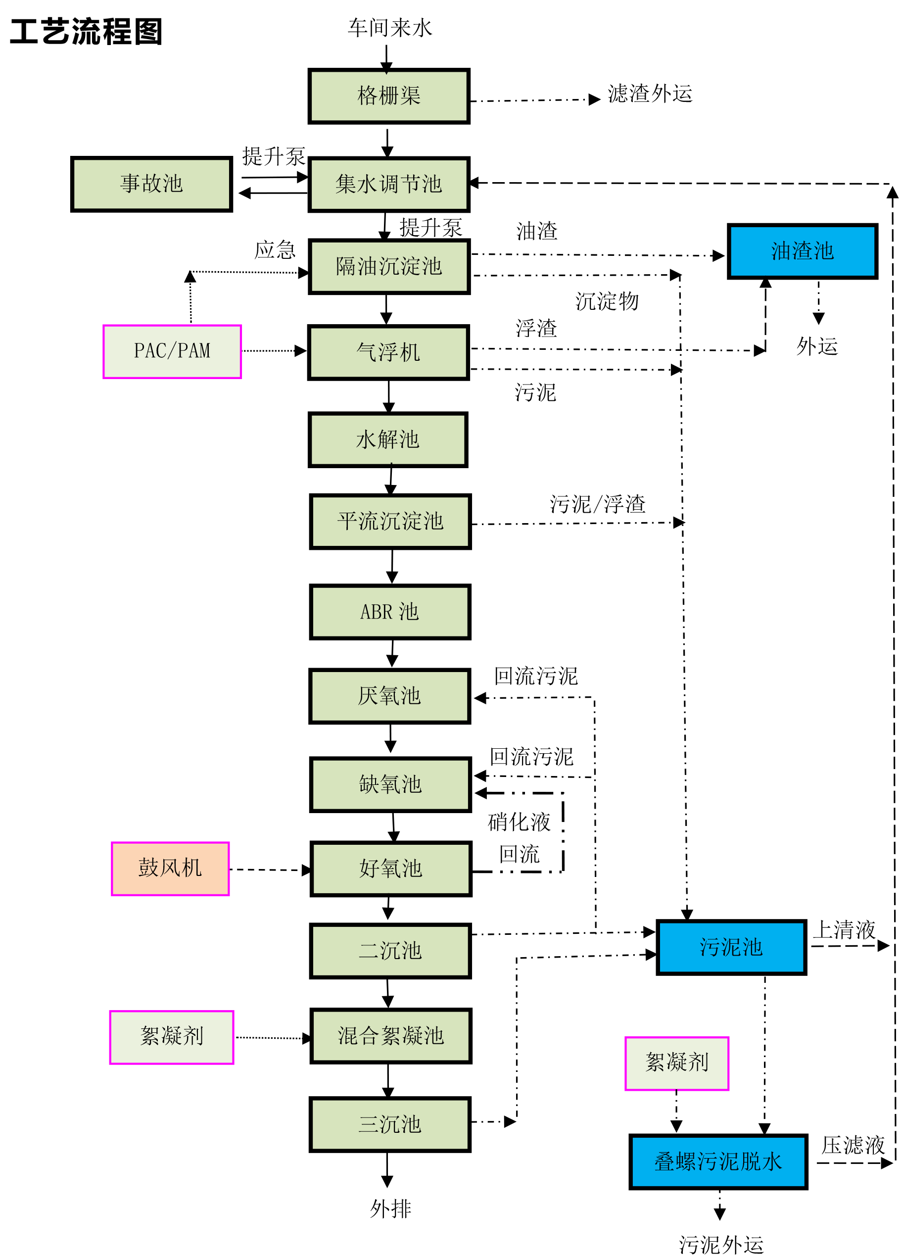
以我公司承建某調味品廠污水處理站為例,該項目為新建污水處理項目。根據建設單位提供的資料,生產污水主要來自于生產半固態復合調味料的洗芝麻排水、設備管道沖洗水(CIP系統排水)、沖洗地面水;生產液態復合調味料的設備管道沖洗水(CIP系統排水)、洗瓶水、殺菌水等。生活污水主要來自廠內的食堂、衛生間和洗澡間等。
本項目為生產廢水,其中主要污染指標是有機物、氨氮和SS。來水方式為無規律連續性。出水外排至城市污水處理廠進行再處理。
工藝流程如下


掃二維碼 微信關注
詳細咨詢
聯系綠豐環保
12年專注食品工業水治理一站式服務
在這里統統幫您解決!
地址:河南省新鄉市國家863新鄉科技產業園T12
15343739724